Rabu, 09 Desember 2015

Sistem Perpipaan Pada Pabrik Kelapa Sawit

ANALOGI

Kalau menurut saya pribadi sebagai seorang Engineer , saya lebih suka meng-analogikan segala sesuatu yang teknik dengan apa sajalah yang ada dalam kehidupan ini. Agar lebih mudah dalam melogika-kannya apabila terjadi trouble saat onsite.

Begitu pula dengan pabrik kelapa sawit. Saya suka meng-analogikan pebrik kelapa sawit itu seperti tubuh manusia. Kompleks. Penuh berisi dengan komponen yang terintegrasi satu sama lain. Membentuk suatu sistem kontinyu yang menghasilkan produk tertentu demi menunjang kelangsungan Hidup.

Didalam pabrik kelapa sawit ada banyak sistem yang menunjang. Yang akan saya bahas kali ini adalah mengenai sistem perpipaannya.



PIPING SYSTEM dalam pabrik kelapa sawit saya analogikan ibarat NADI di dalam tubuh manusia. Sistem yang rumit.  Penuh dengan pipa-pipa yang beraneka jenis. Lengkap dengan accecorisnya, didesain sedemikian rupa, menyesuaikan ketinggian , tekukan dan rekayasa sistem yang sedemikian rupa dengan tujuan untuk membawa fluida menuju ke equipment yg dituju untuk di proses dan berputar sedemikian rupa hingga terjadilah sistem yang kontinyu.


Sistem Perpipaan Pada Pabrik Kelapa Sawit 
(Bisa berubah-ubah sesuai dengan kebutuhan)

Jika kita lihat gambar diatas , bisa kita bayangkan sistem perpipaan secara sederhana agar lebih mudah memahami prinsip dasarnya. 

Sama seperti fungsi nadi dalam tubuh kita, sistem perpipaan dalam pabrik fungsinya juga sama, yaitu sebagai PEMBAWA FLUIDA.


SISTEM PERPIPAAN PADA PABRIK KELAPA SAWIT

Pada pabrik kelapa sawit sendiri, ada macam-macam fluida yang mengalir dalam jalannya proses produksi. Namun secara sederhana macam fluida yang mengalir dalam sistem bisa diklompokkan secara umum, sebagai berikut :

1. AIR DINGIN (COLD WATER)
2. AIR PANAS (HOT WATER)
3. UAP (STEAM)
4. CONDENSATE
5. MINYAK KELAPA SAWIT (PALM OIL)
6. CAIRAN KOTORAN (SLUDGE)


1. AIR DINGIN (COLD WATER)
Jalannya sistem perpipaan pada parik kelapa sawit dimulai dari sistem air dingin (Cold water) terlebih dahulu. Pabrik kelapa sawit yang pasti berada di tengah-tengah hutan yang dimana biasanya hanya ada sungai yang mana debitnya tidak bisa dipastikan. Padahal untuk menjalankan sistem di pabrik supply air harus kontinyu dengan debit minimal yang telah ditetapkan. Untuk itu perlu untuk di sediakan waduk untuk mengumpulkan air dari sungai maupun dari hujan guna memenuhi kebutuhan sistem dalam pabrik juga kebutuhan domestik.

Secara umum sistem Reservoar adalah sebagai berikut :


Air dari sungai dihisap oleh pompa sentrifugal menuju waduk. Kapasitas pompa untuk tiap pabrik berbeda-beda menyesuaikan kebutuhan debit air, elevasi, dan posisi lokasi dari sungai menuju waduk. Pada waduk umumnya ada 2 pump house, yaitu pada posisi dekat dengan sungai untuk raw water intake pump, dan pada posisi hisap menuju WTP. 

Selanjutnya air dari waduk akan dipompa menuju ke sistem treatment air dimana lebih sering disebut sistem WTP. Untuk sistem perpipaannya pada umumnya adalah sbb :

Air dari waduk akan di pompa menuju water clarifier. Pada pipa inlet water clarifier akan diinjeksikan chemical, dimana chemical yg diijeksikan macamnya tidak bisa ditentukan, tergantung hasil analisa air di laboratorium. Dari water clarifier air akan mengalir menuju clarifier water tank guna di endapkan lumpur-lumpurnya. Kemudian di pompa menuju Pressure sand filter. Hasil air bersihnya akan ditampung di Water tower tank.

Untuk kapasitas equipment pada WTP system pada masing-masing pabrik tidak sama tergantung kapasitas pabrik.

Selanjutnya air bersih yang ditampung pada tower tank akan dibagi untuk kebutuhan (yang umumnya) Pabrik, Domestik dan Fire Fighting system.

Untuk kebutuhan pabrik, air harus diproses lebih lanjut, karena air nantinya akan digunakan sebagai konsumsi boiler. Proses nya dinamakan proses demineralisasi.

Secara umum proses demineralisasi adalah sebagai berikut :

Pada gambar di atas sistem masih menggunakan anion dan cation, namun pada beberapa pabrik ada juga yang menggunakan softener,

Untuk sistem air dingin (COLD WATER) yaitu sampai disini. Untuk proses selanjutnya sudah masuk ke proses air panas (HOT WATER).

2. AIR PANAS (HOT WATER)
Air dingin yang sudah siap dikonsumsi oleh Boiler, sebelumnya harus di proses dulu, yaitu dipanaskan terlebih dahulu, untuk memudahkan proses perebusan pada boiler. Secara umum proses air panas hingga berubah menjadi uap adalah sbb :

Air bersih umpan boiler yang dihasilkan dari proses demin plan akan masuk ke BFWT. Disini air akan di panaskan dengan steam injection (Sparger) dari BPV. Air yang sudah panas akan di pompa menuju Thermal deaerator lalu kemudian di pompa menuju boiler. Sebelum masuk ke boiler air harus di injeksi chemical terlebih dahulu agar diperoleh air umpan sesuai dengan kebutuhan Boiler.

Dari Boiler akan dihasilkan High Pressure Steam yang mana akan digunakan untuk memutar turbin. Sistem steam akan di jelaskan selanjutnya.


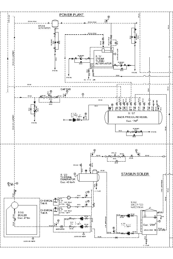
3. UAP (STEAM)
Uap yang dihasilkan oleh boiler umumnya memiliki spesifikasi sbb :
Kapasitas                                                        :  27 ton uap per jam.
Tekanan Uap ( design )                               :  25 kg/cm2
Tekanan Kerja ( normal )                            :  22 kg/cm2
Tekanan Kerja ( maksimum )                     :  23 kg/cm2

Suhu Uap ( super heater )                           :  260 – 270 derajat celcius
agar bisa menggerakkan sudu-sudu turbin. Oleh steam turbin, uap akan diproses sehingga bisa menjadi energi listrik. Pastinya uap dari boiler yang masuk turbin akan keluar lagi berupa uap sisa turbin, namun spesifikasi uap akan turun karena efek tabrakan dengan sudu-sudu.
Uap keluaran turbin akan berubah menjadi sbb :
Tekanan Uap keluar    : 3,5 Kg/cm2
Suhu air pendingin      : 30 derajat celcius
yang akan masuk ke Back Pressure vessel dan akan dibagi untuk proses yang ada di pabrik.

Untuk sistem perpipaan boiler & turbin sendiri secara umum adalah sbb :
Uap sisa turbin yang masuk pada BPV akan dibagi untuk :
a. Proses klarifikasi
b. Proses kempa
c. Proses sterilizer
d. Proses kernel
e. Proses Feed water
f. Proses storage tank


4. CONDENSATE
Pada pipa uap yang tertutup pasti akan mengalami proses kondensasi. Proses kondensasi ini menghasilkan fluida yang disebut dengan kondensat. 

Sistem kondensasi pada pabrik sawit secara umum adalah sbb :
Accecories yang digunakan pada perpipaan condensat sistem yaitu : Globe valve, steam trap, strainer & bypass.

Pada sistem perpipaan sawit yang yang perlu dipasang sistem kondensasi yaitu pada posisi :
a. Pipa yang besar dengan end flange
b. Steam coil

5. MINYAK KELAPA SAWIT (PALM OIL)
Sistem perpipaan minyak kelapa sawit sendiri memiliki jalur yang terpisah dari sistem perpipaan yang sudah disebutkan diatas. Pada perpipaan kelapa sawit dimulai dari :

PROSES KEMPA -----> KLARIFIKASI ------> STORAGE TANK

Sistem perpipaan pada proses kempa (Pressing system) adalah sbb :
Buah sawit yang sudah di tebah (thressing) selanjutnya akan masuk ke digester. Disini buah akan diaduk dan dicampurkan dengan air panas dan diinjeksi steam. Selanjutnya buah yang telah mixing akan masuk ke screw press, dan di tekan dengan tekanan tertentu hingga mengeluarkan minyak dan ampas. Minyak yang keluar akan mengalir ke gutter (talang) dan disaring di vibrating screen separator. Minyak yang sudah disaring selanjutnya akan disebut dengan Crude Oil. Yang mana akan terkumpul jadi satu di crude oil tank. Disini minyak bisa mengental, sehingga untuk menjaganya agar tetap pada viscositas tertentu dibutuhkan pemanasan. Karena minyak masih berupa minyak mentah yang tercampur dengan air maka pemanasan cukup dengan sistem sparger saja (injeksi langsung)

Selanjutnya minyak akan di proses di sistem yang disebut dengan sistem klarifikasi. Pada dasarnya fungsi sistem klarifikasi adalah membuat minyak menjadi bersih sesuai dengan standart pabrik refinery. Minyak harus bebas dari air dan kotoran. Secara umum sistem klarifikasi minyak adalah sebagai berikut :

Proses klarifikasi merupakan proses paling rumit dalam pabrik kelapa sawit, karena disinilah bagus tidaknya minyak ditentukan. Pada proses klarifikasi, sebenarnya nyak sistem yang digunakan. Ada beberapa pabrik masih menggunakan sistem lama yaitu sistem vertical continuous tank, dimana minyak akan di proses dengan metode pengutipan. Namun kini banyak juga pabrik yang menggunakan sistem baru yaitu menggunakan Sistem decanter.

Tergantung owner berkenan memilih menggunakan sistem yang mana, tergantung dari jenis kelapa sawitnya dan sistem sterilisasinya juga yang digunakan sebagai pertimbangan.


Setelah di klarifikasi , maka minyak akan di tampung pada Oil Storage tank dan siap dijual.

Secara umum , sistem Oil Storage tank adalah sbb :



6. CAIRAN KOTORAN (SLUDGE)
Pada sistem klarifikasi pastinya selain minyak pasti ada hasil sampingnya juga, yg disebut dengan SLUDGE. Disini sludge hasil samping klarifikasi minyak memiliki tingkat keasaman yang tinggi. sehingga tidak bisa langsung dibuang begitu saja. Sesuai ketentuan dari KLH, maka sludge yang dihasilkan harus diproses lagi agar bisa diterima oleh lingkungan dan tidak menjadi limbah beracun. Secara umum sistem treatment sludge adalah sbb :


Proses treatment disebut dengan Effluent system. Disini tiap pabrik memiliki effluent system yang berbeda-beda. Perbedaan ini didasari dengan proses sterilisasi dan proses kempa yang digunakan oleh masing-masing pabrik. Tiap sistem yang berbeda menghasilkan limbah yang berbeda. Sehingga proses treatment limbah juga akan selalu dikaji ulang disesuaikan dengan sistem yang digunakan oleh pabrik.


Demikian secara umum sistem perpipaan yang ada pada pabrik kelapa sawit,
Semoga bermanfaat.

3 komentar:

  1. Cuma bisa bilang ... kereeen.
    Basic saya dulu di kuliahan Elektro tapi saya sekarang sudah jauh banget. Sudah tiak tahu apa2 lagi ttg teknik elektro jadi kalo liat ada cewek teknik yang bisa menulis seperti ini itu .. kaguuuum banget.

    SUkses ya Alan

    BalasHapus
  2. Apabila Anda mempunyai kesulitan dalam pemakaian / penggunaan chemical , atau yang berhubungan dengan chemical, jangan sungkan untuk menghubungi, kami akan memberikan konsultasi kepada Anda mengenai masalah yang berhubungan dengan chemical.

    Salam,

    (Tommy.k)

    WA:081310849918
    Email: Tommy.transcal@gmail.com

    Management

    OUR SERVICE
    Boiler Chemical Cleaning
    Cooling tower Chemical Cleaning
    Chiller Chemical Cleaning
    AHU, Condensor Chemical Cleaning
    Chemical Maintenance
    Waste Water Treatment Plant Industrial & Domestic (WTP/WWTP/STP)
    Degreaser & Floor Cleaner Plant
    Oli industri

    BalasHapus
  3. Terimakasih Artikelnya Gan, sangat membantu kami
    Very good post. I just found your weblog and want to say that I really like surfing your blog posts. However I will subscribe to your rss feed and I hope you write one more time soon!
    Fabrikasi Boiler di Indonesia
    Jual Steam Boiler/ketel Uap

    BalasHapus